8251 programmable/communication interface-microprocessor, Assembly Language

Assignment Help:

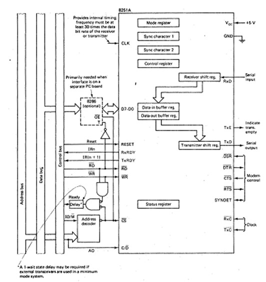
8251 Programmable/Communication Interface

As an instance of a serial interface device let us suppose Intel's 8251 A programmable communication interfaces. The 8251A is diagrammed in given figure. It is capable of being programmed for synchronous / asynchronous communication.  The data that is in buffer and data-out buffer registers share the similar port address. For input, the serial bit stream is arriving on the R x D pin is shifted into the receiver shift register and then the data bits are transferred to the data-in buffer register, where they might be input by the CPU. On the other hand on output the data bits put in the data-out buffer register by the CPU are transferred to the transmitter shift register and, along with the essential synchronization bits, are shifted out through the T x D pin. Among other things the contents of the mode register, which are begin by the executing program, determine whether the 8251A is in synchronous mode or asynchronous mode and the format of the characters being received and transmitted. The control register, which is set by the program, controls the operation of the interface, and the status register makes sure information available to the executing program. Obviously, the sync character registers are for storing the sync characters required for synchronous communication.

1142_8251.jpg

Even though all 7 of the registers on the left side of Figure 4.7 may be accessed by the processor, the 8251A is associated with only 2 port addresses. The C/D pin is linked to the address line AO and AO differentiates the 2 port addresses. The 8251A internally interprets the C/D, RD, and WR signals as follows:

1611_8251 signals.jpg


Related Discussions:- 8251 programmable/communication interface-microprocessor

8086 minimum mode system and timing-microprocessor, 8086 Minimum mode Syst...

8086 Minimum mode System and Timing In a minimum mode 8086 system, the microprocessor 8086 is operated in minimum mode by strapping its MN/MX pin to logic 1.All the control si

Copy a string backwards, I can get it to copy the string but can''t get it ...

I can get it to copy the string but can''t get it to reverse it.

Data copy/transfer instructions-microprocessor, Data copy/transfer Instruct...

Data copy/transfer Instructions MOV: This data transfer instruction transfers data from one register or memory location to another register or memory location. The source can

Microcontroller, bello need help with a final project , I have to do a pres...

bello need help with a final project , I have to do a presentation on a digital stop watch , but I have to use edsim51 to make it wondering if you guys can help me

Computer organization, write a program using assembly language that print y...

write a program using assembly language that print your name

Test-logical instruction-microprocessor, TEST : Logical Compare Instructio...

TEST : Logical Compare Instruction: The TEST instruction performs bit by bit logical AND operation on the 2 operands. Each bit of the result is then set to value I, if the equival

Program which allows the user to select from menu, Write a 32-bit program w...

Write a 32-bit program which when run, allows the user to select from a menu: (1)    Enter a Binary Number (2)    Enter a Decimal Number (3)    Enter a Hexadecimal Number

Interrupt priority management-microprocessor, Interrupt Priority Management...

Interrupt Priority Management The interrupt priority management logic indicated in given figure can be implemented in several ways. It does not required to be present in system

Eax and ax register, MyLocation SDWORD 14 TheTest        SDWORD 8     mov ...

MyLocation SDWORD 14 TheTest        SDWORD 8     mov    eax,MyLocation     mov    ebx,TheTest     neg     eax,ebx     sub     eax,ebx Show exactly what lives in eax after executi

Program to add 8-bit series numbers-assembly language, Program: Write a pr...

Program: Write a program to perform addition of a series of 8-bit numbers. The series have 100 (numbers). Solution : In the first program, we have been implemented the add

Write Your Message!

Captcha
Free Assignment Quote

Assured A++ Grade

Get guaranteed satisfaction & time on delivery in every assignment order you paid with us! We ensure premium quality solution document along with free turntin report!

All rights reserved! Copyrights ©2019-2020 ExpertsMind IT Educational Pvt Ltd