Electro-mechanical fuel control, Other Engineering

Assignment Help:

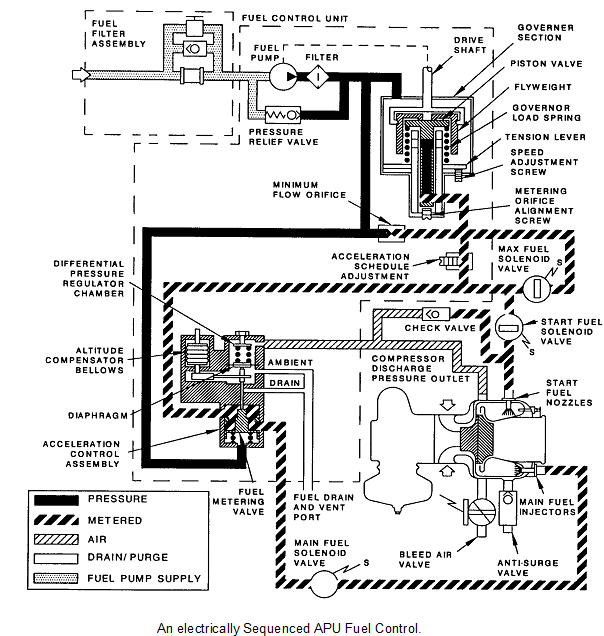
Electro-mechanical fuel control:

The start fuel valve and ignition are energised as soon as rotation (3%) is sensed by an Electronic Sequence Unit (ESU). At 14% and with rising EGT the main fuel valve is opened. The acceleration rate is controlled by the acceleration schedule adjuster, however this is modified by the differential pressure regulator which uses compressor discharge pressure to vary the fuel flow to the engine. At 50% the starter cuts out. When the engine reaches 85% the start fuel valve closes and the ignition is de-energised. The engine governor then takes over and controls the engine to 100%. As the engine passes 95% plus 3 seconds, the max fuel valve energises open and bypasses the acceleration adjuster and full control of the engine is given to the governor. If the engine is shut down both the Main and Max fuel valves are closed.

418_Electro-mechanical fuel control.png

The ESU has indicators that indicate which step of the start sequence the APU is at and the resets at 95% + 3sec to act as BITE indicators.

 


Related Discussions:- Electro-mechanical fuel control

Corporate Restructuring, Corporate Restructuring Corporate restructuring r...

Corporate Restructuring Corporate restructuring refers to the changes in ownership, business max, assets mix and alliances with a view to enhance the shareholder value. Hence, cor

Calculate the maximum amount of recoverable resource, A 30m deep quarry pit...

A 30m deep quarry pit is to be constructed in a jointed basalt rock mass. The quarry management wants to maximise the side wall inclination to 70° for economic reasons. The geologi

Climbing drum peel test , Climbing Drum Peel Test The CDP test works by a...

Climbing Drum Peel Test The CDP test works by attaching a free end of a face sheet of a sandwich panel to a drum which then rolls across the panel, peeling off the face sheet. A

Numerical methods, Numerical solutions to equations: Many practical p...

Numerical solutions to equations: Many practical problems in engineering involve complex boundary conditions and variable properties that cannot be solved analytically, creat

ALGORITHM, write an algorithm to find a number that multiplies your name 10...

write an algorithm to find a number that multiplies your name 10 times

Aerofoil aerodynamics , We now have some idea about what models are availab...

We now have some idea about what models are available to simulate the flow over an aerofoil, and also how to use the Hanley package to apply these methods. Keep referring to you

Field effect transistors, FIELD EFFECT TRANSISTORS (FET) A field-effect...

FIELD EFFECT TRANSISTORS (FET) A field-effect transistor (FET) is a semiconductor device in which the current flowing through a conduction channel i.e. between two terminals ca

Lifting wing, Lifting wing FP was run at the conditions corresponding t...

Lifting wing FP was run at the conditions corresponding to AGARD WG07 TEST CASE 11, namely M∞ = 0.84,α= 3.06 deg. The ‘final step' values of the partially-conservative paramete

New assembly buildings - fire protection engineering, N e w Assembly Buil...

N e w Assembly Buildings: 12.1.1.1 The requirements of this chapter shall apply to new buildings or portions thereof used as an assembly occupancy. 12.1.3.2 Simultaneous

Variable interest rate, What is Variable Interest Rate? Interest rates whic...

What is Variable Interest Rate? Interest rates which is offered by banks or financial institutions on loans or deposits which are liable to change according to circumstances. For e

Write Your Message!

Captcha
Free Assignment Quote

Assured A++ Grade

Get guaranteed satisfaction & time on delivery in every assignment order you paid with us! We ensure premium quality solution document along with free turntin report!

All rights reserved! Copyrights ©2019-2020 ExpertsMind IT Educational Pvt Ltd