Antenna Network of 16.4m Earth Station , Computer Networking

Assignment Help:

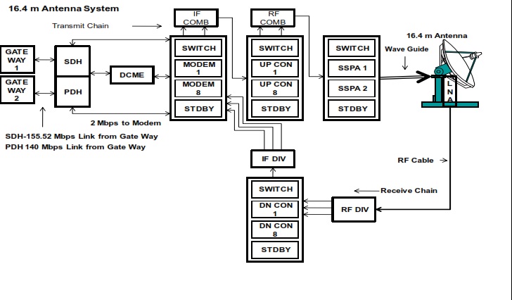
(a) Std "A" 16.4 m C-BAND EARTH STATION (1996)

This is the main system of this station and provides connectivity to most of the countries through dedicated transponder channels. This Earth Station is aligned with INTELSAT IOR 60°-East satellite and can access IOR 62°C-East in case of contingency. There are total 4587 International voice circuits (37 Carriers,18 Countries, and 21 Operators) as on 31st December, 2009. 2 Mbps internet

 

downlink and occasionally supports NEPAL TV from this system. Technical Specification of 16.4 m Antenna Network

Frequency band  : C Band

Antenna Size      : 16.4 m

Polarization        : Circular

Carrier Size       : IDR (2 Mbps/ Carrier)

G/T                   : 36.5Deg/K

SSPA Size          : 400 Watt

 

 

1283_Block Diagram of 16.4m Earth Station.jpg


Related Discussions:- Antenna Network of 16.4m Earth Station

What is the virtual path, Along any transmission path from a given source t...

Along any transmission path from a given source to a given destination, a group of virtual circuits can be grouped together into what is known as path.

Describe the main factors of switching delay, Describe the main factors of ...

Describe the main factors of switching delay No. The speed of propagation is 200,000 km/sec or 200 meters/µsec. In 10 µsec signal travels 2 km. Therefore, each switch adds equi

Full form of httpd, Full form of HTTPd It stands for HTTP daemon. HT...

Full form of HTTPd It stands for HTTP daemon. HTTPd is the program run on a UNIX platform to establish a Web server. On other platforms, such as Microsoft Windows NT, the We

What are the functions of the typical server program, What are the function...

What are the functions of the typical server program? It waits for client-initiated requests. Executes many requests at the same time. Takes care of VIP clients first. Initiate

Bridges, BRIDGES:  A bridge is a hardware device also needed to connec...

BRIDGES:  A bridge is a hardware device also needed to connect two LAN code segments to extend a LAN. A bridge uses two NICs to connect two code segments. It listens to all tr

What are the data units at dissimilar layers of the tcp / ip, What are the ...

What are the data units at dissimilar layers of the TCP / IP protocol suite? The data unit formed at the application layer is called a message, at the transport layer the data

Networking concepts and applications, iLab 2: Office Network Expansion ...

iLab 2: Office Network Expansion Connect to the iLab here. Submit your assignment to the Dropbox located on the silver tab at the top of this page. (See "Due Da

Explain about wireless ethernet, Wireless Ethernet (802.11) a) Operates...

Wireless Ethernet (802.11) a) Operates on physical plus data link layers b) BSS (Basic service set) stationary or mobile wireless stations and a central base station known a

Determine the objectives of computer security, Determine the Objectives of ...

Determine the Objectives of computer security Though computerisation helps a lot in proper organisation of experience, it also opens a Pandora's Box simultaneously. On one

What is domain name, Domain Name A domain name is a way to recognize an...

Domain Name A domain name is a way to recognize and locate computers connected to the Internet.  This is a text name of a computer in network or Internet. Domain names are chan

Write Your Message!

Captcha
Free Assignment Quote

Assured A++ Grade

Get guaranteed satisfaction & time on delivery in every assignment order you paid with us! We ensure premium quality solution document along with free turntin report!

All rights reserved! Copyrights ©2019-2020 ExpertsMind IT Educational Pvt Ltd