Fire suppression in aircraft , Other Engineering

Assignment Help:

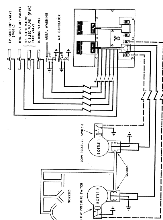
Fire suppression

Typical fixed systems in the types of aircraft for which fixed fire extinguisher systems are specified, it is usual for the extinguishant to be stored in the containers under pressure and to be discharged by electrically firing cartridge units within the extinguisher discharge heads. The firing circuits are controlled by switches or fire control handles in the flight crew compartment; some types may also be automatic as in the case of an APU. The layout of a system and the number of components required, depend largely on the type of aircraft and number of power plants and also on whether fire protection is required for auxiliary power units, landing gear wheel bays and baggage compartments.

A secondary function of the Engine fire handles is to isolate the engine from other aircraft systems to prevent them from making the fire worse, and also to stop the fire spreading. The systems usually affected are fuel, hydraulics, and air systems. See figure. There are two types of fixed systems used for power plant fire protection.

2428_fire suppression.png


Related Discussions:- Fire suppression in aircraft

Static unbalance-aircraft maintenance , Static Unbalance: This arises w...

Static Unbalance: This arises when two EQUAL unbalance masses are positioned at opposite ends of a rotor and spaced at 180 from each other. If placed on knife-edges, the rotor

Turbine blade clearance of aircraft, Turbine Blade Clearance. Creep is ...

Turbine Blade Clearance. Creep is term used to describe the continuous and permanent stretching of turbine blades due to high temperatures and centrifugal forces acting on the

Radar engineering, Calculate the maximum range when radar operates at 10GHz...

Calculate the maximum range when radar operates at 10GHz and has peak power=10 Mwatt,S/N ratio=10dB,antenna cross section=100 mm2,target cross section=10mm2.The gain of transmittin

Cell arrays matlab, Expertsmind.com offers  Cell Arrays matlab assignment ...

Expertsmind.com offers  Cell Arrays matlab assignment help In matlab, Cell arrays are just like frequent arrays in that they are "indexed" details of information, with an out

Hybrid ic, HYBRID IC: Hybrid IC's are formed by utilizing various combi...

HYBRID IC: Hybrid IC's are formed by utilizing various combinations of monolithic, thin-film and thick film techniques and may in certain circumstances contain discrete semicon

Question for wator resources engineering, Compute the motor size required t...

Compute the motor size required to pump 28.3 cms through a 3,050 m long, 3.66 m diameter pipeline to an upper reservoir 610 m above the lower reservoir. Use a friction facter of 0.

Ts diagram, how to find points on Ts diagram?

how to find points on Ts diagram?

Shell-mould casting, Shell-mould Casting is variant of the resin bonded sa...

Shell-mould Casting is variant of the resin bonded sand technique for casting steel, iron or non-ferrous alloys. The mould is made by a mixture of fine sand (100 - 150 mesh) an

Sprinkler system - fire protection engineering, Sprinkler system - fire pro...

Sprinkler system - fire protection engineering Sprinkler systems may be installed in a building to achieve a number of different objectives.  Very often the primary reason for

Long period oscillation , The phugoid is a relatively low-frequency oscilla...

The phugoid is a relatively low-frequency oscillation in which kinetic and potential energies are exchanged. The mode is generally characterized by low damping and approximately co

Write Your Message!

Captcha
Free Assignment Quote

Assured A++ Grade

Get guaranteed satisfaction & time on delivery in every assignment order you paid with us! We ensure premium quality solution document along with free turntin report!

All rights reserved! Copyrights ©2019-2020 ExpertsMind IT Educational Pvt Ltd